欢迎来到巩义市恒旭机械制造有限公司!

网站地图XML 产品中心 联系我们

巩义市恒旭机械制造有限公司
板带轧机AGC控制技术,热轧技术
发布时间:2021-10-06 浏览:
1.液压AGC厚度控制系统
液压AGC(自动厚度控制)系统是提高宽带热连轧板厚精度,控制板形,提高带材合格率的重要技术,AGC系统的动态品质、静态品质的好坏直接影响系统的稳定性,响应的快速性和控制精度。
板带轧机液压AGC系统主要功能是实现压下位置自动控制(液压APC)及板厚自动控制(液压AGC)。正是由于液压AGC系统响应的快速性,控制的精确性,使得越来越多的宽带生产线采用。
莱钢1500mm宽带热连轧生产线实践证明液压AGC系统通过提高整套轧机控制水平,使得产品质量大幅度提高。液压AGC控制响应时间40ms,响应频率15Hz,使板带纵向厚差控制在范围内,促使莱钢板带产品质量达到世界水平。
1.1 AGC的组成
1.1.1工艺原理
液压压下装置一般由位移传感器,液压缸和电液伺服阀等所组成,如图1所示。系统通过电液伺服阀对液压缸的流量和压力的调节来控制液压缸上、下移动的行程来调节轧辊辊缝值。
液压AGC系统通过测厚仪、位移传感器和压力传感器等对相应参数的连续测量,连续调整压下缸位移、轧制压力等,从而控制板带材的厚差。一个完整的液压伺服控制厚度自动控制系统的主要设备由计算机、检测元件为主的控制装置和以一套液压缸(每侧一个)为主的执行机构组成。检测元件主要有:测厚仪、测压仪(每侧一个)以及安装在液压缸上的四个位置传感器(每个液压缸两个)和两个压力传感器(每个液压缸一个)。

图片

图1 液压厚控系统结构框图
1.1.2液压AGC阀台

图片

图2 液压AGC阀台示意

液压AGC阀台原理示意如图2所示。
(1)阀站下方P口连通液压站的系统供油油路,用于为液压AGC系统提供液压动力,T口连通液压站油箱,用于回油。
(2)阀站右方的P口,T口,X口用于检修或排查故障时检测阀站内系统供油压力P以及伺服阀控制油路X是否正常。
(3)阀站上方A口连通液压AGC液压缸无杆腔,B口连通液压AGC液压缸的有杆腔。
(4)过滤器对阀站内的P油路和X油路中的杂质进行过滤,如果过滤器DPS1堵塞,将发出故障信号,应及时更换。
(5)阀站的P口手动阀主要用于检修时把该阀站的系统供油油路断开。
(6)油压传感器SP1和SP2安装于阀站外油管路上,用于检测液压AGC液压缸无杆腔和有杆腔油压。
1.1.3电磁阀工作原理
Y=T,X选择P或者T,来阻断或者开通P,A,B油路。
1.1.4溢流阀工作原理
工作方式1:A,B油路大于某值将自动流回到T;
工作方式2:控制溢流阀线圈得电,自动将A,B油路回流到T。
1.1.5伺服阀工作原理
通过输出模拟量±10mA电流来控制伺服阀阀芯位置,使得伺服阀工作在三个不同的工作状态:
状态1:PàB, AàT
状态2:PàA,BàT
状态3:或者截止(理论状态)
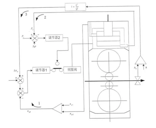
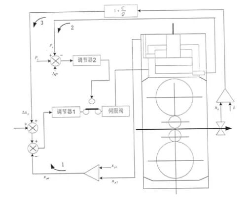
2 .1液压AGC系统的功能
2.1.1 功能设计
一个完整的液压AGC系统应完成若干个功能,其中较主要的是以下几方面:
(1)压下缸位置闭环1 随轧制条件变化及时准确地控制压下位移。XP1,XP2,:分别是操作侧和传动侧活塞相对缸体的位移,取其平均值Xpd作为实测位移值Xps为给定信号, 是测厚仪监控环的反馈量。
(2)轧制压力闭环2 通过控制轧制压力来达到控制厚度的目的。Pd是轧制压力的实测值,Ps为初始设定值。 为修正值。
(3)测厚仪监控闭环3 消除轧辊磨损、热膨胀及设定值误差等的影响。C为轧机纵向刚度系数,Q为轧件的塑性刚度系数,hd为实测轧件厚度,hs为设定轧制厚度。
2.1.2 液压AGC数学模型
液压AGC位置控制系统是一种典型具有弹性负载的位置伺服控制系统,其方框图如图3所示。

位移传感器

PI调节器
压力传感器
液压缸

伺服阀

伺服放大器

放大与校正

轧辊动作

指令信号

图片

图3液压AGC伺服控制系统方框图
方框图分如下几个主要部分:电液伺服阀、阀控液压缸、位移传感器、伺服放大器。各部分的数学模型如下:
(1)阀控液压缸。液压缸可用如下传递函数来近似:
(1)
式中:Xp一柱塞行程,m;
QL一伺服阀输出流量,m3/s;
A 一液压缸工作面积,m2;
一负载弹簧刚度与阻尼系数之比,rad/s;
一液压弹簧与负载弹簧串联耦合时的刚度与阻尼系数之比,
rad/s;
一液压弹簧与负载弹簧并联工作与负载质量构成的系统固有频
率,rad/s:
一液压阻尼比,取 =0.2;
(2)电液伺服阀。电液伺服阀具有高度非线性特点,其输出流量QL的线性化方程为:
(2)
式中 Qsv0一伺服阀的空载流量,Qsv0= 
Ic一输入电流信号
Ksv一伺服阀的静态流量放大系数
Kc一伺服阀的压力流量系数
△PL一负载压力变化
伺服阀传递函数可按二阶振荡环节来取:
(3)
但通常当液压执行机构的固有频率 低于50Hz时,伺服阀的动态特性可用一阶环节表示
(4)
式中, 为伺服阀固有频率,可以从伺服阀制造厂提供的频率响应曲线获
(3)位移传感器和压力传感器。位移传感器可视为惯性环节,差动变压器式位移传感器的传递函数为:
(5)
压力传感器可视为比例环节
Pd/PL=Kf 
(6)
式中Kf一压力反馈系数。
(4)伺服放大器。伺服放大器(包括功率放大器)由集成电子元件组成,响应速度很快,也可不计其时间常数,按比例环节处理。
(7)
(5)液压系统的传递函数。将上面各个环节组合起来,可得到液压位置控制闭环结构图,参见图4。

图片

图4   液压系统控制闭环结构图
2.1.4 液压AGC的特点
(1)惯性小,响应快:由于AGC液压缸等运动部件比电机惯性小,它的加速度可提高到500 mm/s。以上,压下速度可达到4 mm/s,系统频率可达1 5Hz,响应时间 45ms,同时每一缸采用双向伺服阀控制,提高供油速度确保系统能满足25.1m/s的高速轧制。
(2)精度高:由于F1-F7全部采用液压AGC,所以成品厚度偏差可以达到±10 m(3mm以上成品厚差可控在±20/m),而冷轧液压AGC成品厚差精度将会成倍提高。
(3)安全可靠:液压AGC工作时缸行程范围为-5--+25mm,它的可调范围大,同时设有快速卸压装置可以防止轧辊及其轴承的过载和损坏。
(4)消耗功率小:由于惯性小同样所需的功率也小,因此效率高。
(5)操作方便灵活:由于采用32位多微机系统控制操作灵活方便,同时运行周期快,采样时间仅为5ms。
(6)轧机刚度可控,可根据不同的轧制条件,选择不同的刚度系数,来获得所要求的带钢轧出厚度。
3 结束语
液压AGC系统就是借助于液压压下系统,通过电液伺服阀控制液压缸的位移量来实现带钢厚度自动控制的系统。因此,液压AGC系统已成为厚度自动控制系统发展的新方向。目前,世界上所有新建或改建的带钢热连轧机几乎都采用了液压AGC系统,它可以获得纵向厚度偏差为±30 m的高质量的成品带钢。
热销产品展示

联系方式

销售电话:0371-64319872
邰经理:13803827591
付经理:15137118131
地址:河南省巩义市紫荆路58号
邮箱:47478989@qq.com